Danas je nabavljen elektronički kaleidoskop oznake Silva Electronic Kaleidoscope iz 1991. godine.
Što se tiče porijekla uređaja, na zadnjoj strani je otisnut logo tvrtke „Silva“ i oznaka licence pod tajvanskim patentom. Logo tvrtke „Silva“ je najsličniji današnjoj robnoj marki Silva Homeline (Silva Schneider) pod kojom se prodaju razni kućanski parati i potrošačka elektronika za evropsko tržište. Vidjeti ćemo da je na tiskanoj pločici u unutrašnji otisnuta godina 1991. i naziv tvrtke „Orchid Electronics“. Ovo se vjerojatno odnosi na britansku tvrtku Orchid Electronics koja se specijalizirala za proizvodnju raznih sučelja za spajanje mikrofona u sustavima za snimanje zvuka. To su razne prilagodne mikrofonske kutije i adapteri, izolacijski transformatori i druga periferija za spajanje mikrofona.
Kaleidoskop je uređaj koji stvara stalno promjenjive vizualne svjetlosne efekte, odnosno promjenjive apstraktne slike u boji najčešće sa simetričnim uzorcima. Kod tradicionalnih kaleidoskopa koriste se sitni komadići stakla u boji koji se pomicanjem kaleidoskopa stalno raspoređuju u drugačiji uzorak, a višestrukim refleksijama toga uzorka pomoću kružno postavljenih zrcala dobiva se složena slika simetričnog zvjezdastog uzorka. Osvjetljavanje stakala u boji je obično preko vanjske svjetlosti (kaleidoskop se okrene prema nekom vanjskom izvoru svjetla).
Elektronički kaleidoskopi koriste svjetleće diode (LED) montirane na rotirajuću platformu koju pokreće elektromotor. LED su razvrstane najčešće u jedan red postavljen po radijusu vrtnje. Paljenje i gašenje pojedine LED elektronički se sinkronizira sa brzinom rotacije, te se na taj način zbog tromosti ljudskog oka mogu dobiti, odnosno vidjeti stopljene različite svjetlosne slike, uzorci i efekti. Zahvaljujući trendu minijaturizacije i široke primjene jeftinih mikrokontrolera u elektronici, danas se već izrađuju elektronički kaleidoskopi koji ne prikazuju samo nasumične uzorke apstraktnih slika i svjetlosnih efekata, nego kreiraju realne i funkcionalne statičke ili dinamičke slike poput prikaza analognog ili digitalnog sata, putujućeg teksta, te raznih drugih 2D i 3D slika i objekata.
U objavi Seafarer 700 Echo Sounder vidjeli smo da se isti princip rotirajućih LED koristi kao svojevrsna svjetleća kazaljka, odnosno indikator izmjerene ili postavljene vrijednosti na kružnoj skali. Osim pod nazivom elektronički kaleidoskop, takve naprave možete potražiti pod nazivima „LED propeller display“ ili „LED propeller clock“.
Naš Silva Electronic Kaleidoscope je „MCU-free“ uređaj i sadrži samo klasične integrirane krugove koje nije potrebno programirati. To naravno ograničava njegove mogućnosti, no vrlo dobro osmišljenim sklopom ipak je postignuta prilično dobra dinamika promjene uzorka slike. Uređaj ima ugrađen mikrofon i uzorak slike se mijenja ovisno o jačini i frekvenciji vanjskog zvuka. Tako se može postaviti primjerice uz neki zvučnik te koristiti kao kakav „disko“ dinamički svjetlosni efekt za neku zabavu.
Silva Electronic Kaleidoscope u radu.
Na rotor je postavljeno 20 svjetlećih dioda koje se kontroliraju preko dva integrirana kruga LM3914N. Integrirani krug LM3914N je Dot/Bar Display Driver za 10 LED. Ovisno o dovedenom ulaznom naponu (0 – 5 V na pinu 5), čip može uključiti samo jednu određenu LED koja odgovara tom naponu (dot-displej) ili će osim uključiti sve LED koje imaju taj ili niži napon uključenja (bar-displej). Način rada, dot ili bar, definira se preko pina 9. Više čipova se može spajati kaskadno tako da se dobije veći raspon (bolja finoća) dot/bar displeja. U našem slučaju su spojena dva čipa LM3914N za pogon 20 LED. Čipovi mogu izravno napajati LED diode pojedinačno strujom do 10 mA.
Preko tri klizna prstena prenosi se napajanje (8 V) i mikrofonski signal sa fiksne pločice sa mikrofonskim pojačalom na rotirajuću pločicu sa LED diodama.
Izveli smo elektroničku shemu našeg Silva kaleidoskopa te se lijepo mogu uočiti tri osnovna sklopa: mikrofonsko pojačalo sa integriranim operacijskim pojačalima LM 324, niskopropusni RC filtar (R1-R3/C1-C3) i dva Dot/Bar LED drajvera sa LM 3914.
U mikrofonskom pojačalu rade tri stupnja operacijskih pojačala i isto je proračunato tako da daje što veće naponsko pojačanje. Moj signal generator generira najniži napon od 4 mVpp i već kod tog ulaznog napona pojačalo ulazi u zasićenje te dobivamo maksimalni napon 6,5 Vpp. Pojačanje je moguće smanjiti potenciometrom SENSITIVITY na zadnjoj strani kućišta.
Izlaz iz mikrofonskog pojačala je sličan pravokutnom valnom obliku jer pojačalo brzo ulazi u zasićenje (maksimalno pojačanje) te su vrhovi sinusoida odrezani.
Pojačani signal se dalje grana na dva dijela. Jedan dio se preko otpornika R4 vodi na referentne pinove čipova LM 3914 kojima se određuje napon paljenja LED dioda. Time paljenje LED ovisi o jačini ulaznog (mikrofonskog) signala. Drugi dio ulaznog signala se vodi na 3-stupanjski niskopropusni RC filtar sa otpornicima R1-R3 i kondenzatorima C1-C3, a zatim na ulazne pinove čipova LM 3914. Time je paljenje LED ovisno i o frekvenciji ulaznog (mikrofonskog) signala. Što su frekvencije više, to će ih filtar bolje gušiti, te ćemo na izlazu imati manje amplitude (napone) tih frekvencija.
Snimak frekvencijsko-amplitudne karakteristike niskopropusnog filtra pokazuje izraženu strminu do frekvencija oko 1 kHz, a upravo u tom području je i reakcija kaleidoskopa najbolja.
Nakon RC filtra pravokutni signal ponovno poprima oblik više sličan sinusnom valnom obliku. Lijepo se uočava i fazni pomak signala nakon filtra (crveno).
Spoj dva čipa LM 3914 je ovdje izveden na prilično neuobičajen način. Već smo rekli da se amplitudom ulaznog signala osim na ulazne pinove-5 čipa također djeluje i na referentne pinove čipa. Međutim, neuobičajeno su povezani i pinovi-9 za promjenu načina rada (dot/bar). U konačnici dobivamo bar-graf efekt koji se širi od središta (LED-9 i LED-10 prvog čipa) prema van (prema LED-1 prvog čipa i prema LED-10 drugog čipa). Da stvar bude kompliciranija, porastom napona se naizmjenično pali sve više LED prvo na jednom, a zatim na drugom čipu.
Redoslijed paljenja LED ovisno o promjeni ulaznog napona/frekvencije. Na signalni pin klizača doveli smo sweep napon frekvencije 400 Hz – 2 kHz čime se preko niskopropusnog filtra amplituda signala mijenja u rasponu 730 mVpp – 5 mVpp.
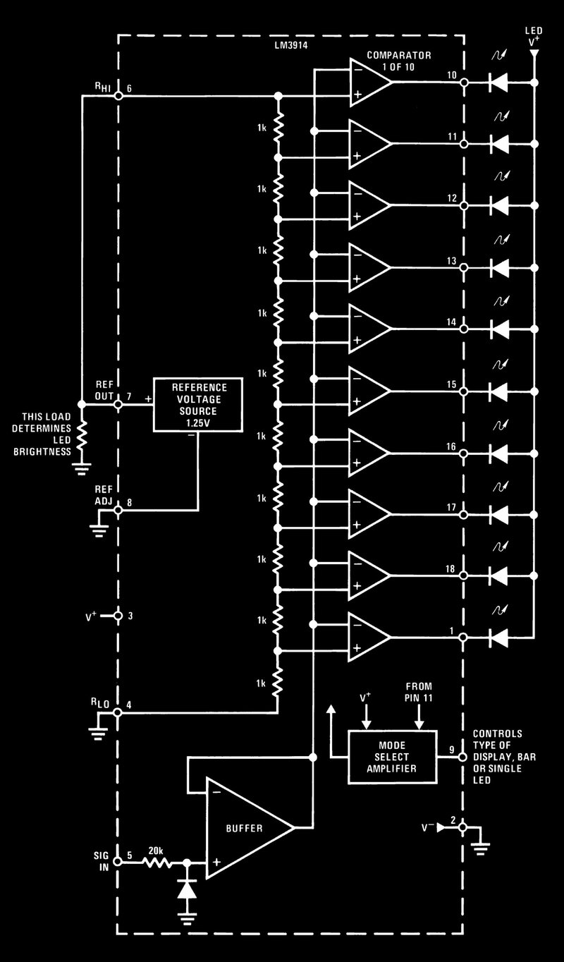
Blok shema integriranog kruga LM 3914. Vidi se da paljenjem svake LED upravlja komparator koji uspoređuje ulazni napon sa referentnim naponom. Referentni napon pak se za svaku LED redno smanjuje za iste vrijednosti preko otporničkih djelitelja sa otpornicima od 1 kΩ.
Zaključno možemo reći da Silva elektroničkog kaleidoskop puno bolje dinamički reagira na promjenu frekvencije, nego na promjenu amplitude mikrofonskog signala. Trenutna frekvencija signala je ta koja pali određeni broj LED dioda u punom rasponu, a veličina amplitude signala može utjecati na paljenje najviše dvije ili tri dodatne LED u nizu.
Čini se da je brzina vrtnje elektromotora u granicama gdje se dobije najljepši vizualni oblik „cvijeta“, no mogao bi se ugraditi kakav regulator brzine vrtnje pa vidjeti kakvi oblici se stvaraju na drugim brzinama. Naravno, može se eksperimentirati i sa drugačijim povezivanjem LM 3914 čipova za dobivanje drugačijih svjetlosnih efekata. U svakom slučaju, kome se ovakve naprave sviđaju, danas uz pomoć MCU-a ima mogućnost jednostavne gradnje vrlo naprednih kaleidoskopa sa različitim apstraktnim ili posve kontroliranim svjetlosnim slikama.














